電聚合物和兩根平行金屬導線以及絕緣護層構成。其特點是導電聚合物具有很高的正溫度數"PTC"特性,且相互并聯,能隨被加熱體系的溫度變化自動調節輸出功率,自動限制加熱的溫度,可以任意截短或在一定范圍內接長使用。


(1)銅母線:7*0.42,7*0.50,19*0.32。
(2)加熱芯:普通正溫度系數,阻燃正溫度系數,
(3)絕緣層:改性聚烯烴、阻燃聚烯烴、含氟聚烯烴和全氟材料。含氟PTC。
(4)屏蔽層:鍍錫軟圓銅線編織層。
(5)護套層:改性聚烯烴、阻燃聚烯烴、含氟聚烯烴和全氟材料。
標準顏色:桔黃色、褐色
溫度范圍:最高維護溫度為105℃ |最高表面溫度為105℃±5℃,最高軸承溫度為135℃
施工溫度:最低:—30℃
熱穩定性:從10℃到149℃循環300次后,電纜的熱值保持在90%
彎曲半徑:25.4毫米;室溫20℃;-30℃低溫時為35.0毫米
絕緣電阻:當電纜長度為100米,環境溫度為75℃時,用2500伏直流電搖床搖動1分鐘。最小絕緣電阻(導體和屏蔽之間)為3000米
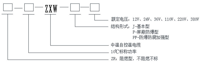
工作電壓:12V 24V 36V 110V 220V 380V
10℃時輸出功率:25W/m 35W/m 40W/m 45W/m 50W/m 60W/m
防爆型標示:ExeⅡT4
阻燃性基本型-J隔爆型-P安全防護型-F防爆型防腐型-PF46。
適用于一般場所、防爆型場所、防腐蝕場所、防水場所。
(1)標稱功率:例如,“10”表示標稱功率為10w/m。
(2)溫度等級:D指低溫;z代表中溫;g表示高溫。
(3)產品代碼:WK指自控溫熱帶地區
(4)額定電壓:“1”指110伏;“2”是指220
(5)構造型式:阻燃- Zr、基本型- j、防爆型- p、防護型- f、防爆防腐蝕型- pf46。

1.伴熱管道溫度均勻,無過熱現象,安全可靠。
2.節約電能。
3.間歇運行,溫升啟動快。
4.安裝和運行成本低。
5.易于安裝和維護。
6.便于自動化管理。
7.沒有環境污染。
8.適用于復雜管道伴熱。
9.適用于儀表箱防凍。
10.適用于遠離設備的管道伴熱。
中溫型自動控溫電加熱介質最高維護溫度不超過105℃,廣泛應用于消防、石油、化工、鋼鐵、電力等工業企業管道和儲罐的伴熱保溫、抗凝防凍。電纜適用于公共區域、危險區域、腐蝕區域和其他地方。




地址:山東省濟南市天橋區盧莊工業園一區
手機:156-6576-2235【微信同號】
電話:0531-85609407
傳真:0531-85609470
郵箱:sdwadq@163.com